| |
|
|
|
|
|
| |
|
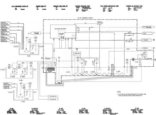
제품소개 유수분리기 EPS TYPE 원리 |
| |
|
|
| |
|
|
| |
 |
 |
| |
 |
| |
 |
MODEL |
사용처 |
EPS 표준형 |
유수분리후 방류하고자 하는곳 / 압연공장의 냉각, 주조폐수, 지하철 / 송유관, 정유회사 / 프레스공장 폐수 / 발전소, 석유화학공장 / 자동차 세척공장 |
EPS-M |
폐수처리장의 전처리 / COOLANT 정제 / 압연강판 LINE OIL 제거 |
EPS-S |
세척기의 오일제거 / 절삭장비의 오일제거 / OIL SKIMMER의 용량이 적은곳 / 가공공장, 열처리공장 / PRESS 공장 |
EPS-D |
SLUDGE와 OIL이 함께 나오는곳 / 비중이 물과 비슷한 OIL을 분리하는곳 / 절삭유나 세척수의 계속 사용을 위한곳 / SLUDGE 제거 효과를 위해 고분자응집제등의 화학약품을 사용해야 하는곳 |
|
|
|
|
|
| |
 |
 |
종류 |
성능 |
EPS 표준형 |
유.수 혼합물의 OIL함량 90%를 5PPM 이하로 분리 |
EPS - M |
유.수 혼합물의 OIL함량 90%를 20PPM 이하로 분리 |
EPS - S |
유.수 혼합물의 OIL함량 90%를 0.1% 이하로 분리 |
EPS - D |
유.수 혼합물의 OIL함량 90%를 3PPM 이하로 분리 |
EPS - DAF |
유.수 혼합물의 OIL함량 90%를 3PPM 이하로 분리 |
|
| |
 |
|
 |
DROPLET RISE / FALL TIME |
TRAVEL TIME FOR 8m/m DIST 68℉ (HR:MIN:SEC) |
DIRT
(SETTLING TIME) |
DROPLET DIAMETER MICRONS |
OIL
(RISE TIME) |
S.G 2.0 |
S.G 85 |
S.G 90 |
0:00:02 |
300 |
00:00:01 |
00:00:02 |
0:00:01 |
150 |
00:00:04 |
00:00:06 |
0:00:01 |
120 |
00:00:06 |
00:00:01 |
0:00:02 |
90 |
00:00:12 |
00:00:08 |
0:00:04 |
60 |
00:00:17 |
00:00:40 |
0:00:06 |
50 |
00:00:39 |
00:00:58 |
0:00:09 |
40 |
00:01:00 |
00:01:30 |
0:00:16 |
30 |
00:01:47 |
00:02:41 |
0:00:36 |
20 |
00:04:01 |
00:06:02 |
0:01:04 |
15 |
00:07:09 |
00:10:43 |
0:02:25 |
10 |
00:16:04 |
00:24:06 |
0:09:39 |
5 |
01:04:17 |
01:36:25 |
4:01:03 |
1 |
26:47:03 |
40:10:35 |
|
| |
※ 기름방울 크기 15µ일 경우 비중에 0.85는 7분 9초에, 비중에 0.9는 10분 43초에 8m/m 떠오른다.
※SLUDGE크기 15µ일 경우 SLUDGE비중 2는 1분 4초에 8m/m 가라앉는다.
|
| |
 |
| |
 |
|
|
|
|
|
|
|
|
|
|
|
|